Published:2009/7/14 20:36:00 Author:May | From:SeekIC

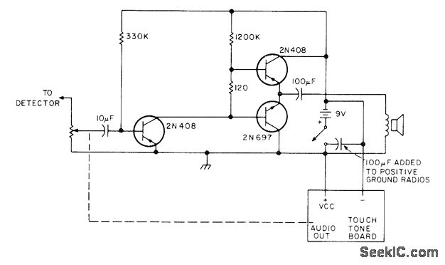
Consists of SME Touch-Tone generator and keyboard made by Data Signal (Albany, GA) mounted on any small transistor radio. Only audio section is used, with output tones from loudspeaker being fed acoustically to microphone of FM amateur station. Article gives construction details,-D. In-gram, The Shirt Pocket Touch-Tone, 73 Magazine, Nov. 1976, p 58-59.
Reprinted Url Of This Article:
http://www.seekic.com/circuit_diagram/Electrical_Equipment_Circuit/Telephone-Related_Circuit/TOUCH_TONE_ENCODER_1.html
Print this Page | Comments | Reading(3)
Code: