Published:2009/7/22 22:37:00 Author:Jessie | From:SeekIC



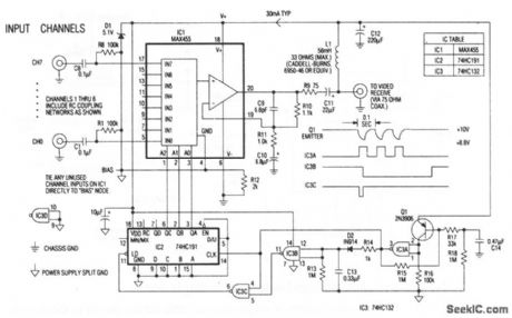
The heart of the remote multiplexer box in the single-coax video system (Fig. 3-14) is a combination 8-channel multiplexer and amplifier (IC1). C11couples the MUX baseband video output to the coax, and L1 decouples the video from dc power arriving on the same line. This power (about 30 mA at 10 V) supplies all circuitry in the multiplexer box. Channel-select signals generated at the interface box (11 pulse for channel 0, 8 pulses for channel7) pulse the 10-V supply to 8.8 V and back at a 10-Hz rate. Q1 and associated components in the remote multiplexor box convert these pulses to 5-V logic levels, which block the 4-bit counter IC2. In turn, IC2 selects the desired multiplexor channel. The first pulse of a burst selects channel 0. Subsequent pulses, arriving before the discharge of timeout network R13/C 13 advance IC2 by one count each. Thus, channel 0 appears almost instantly, and channel 1, when selected, appears near the end of a 0.8-s burst.
Reprinted Url Of This Article:
http://www.seekic.com/circuit_diagram/Electrical_Equipment_Circuit/Video_system_remote_multiplexer_box.html
Print this Page | Comments | Reading(3)
Code: