© 2008-2012 SeekIC.com Corp.All Rights Reserved.
Published:2009/7/1 23:18:00 Author:May | From:SeekIC

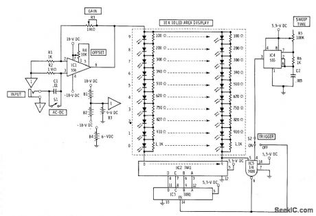
Flat display of LEDs replaces cathode-ray tube of oscilloscope. Suitable for classroom demonstrations even though resolution is poor. Amplified input signal is fed to upper ends of all ten vertical columns of LEDs. Under control of time base, scanner completes circuit at bottom of each column in turn. Vertical columns are made voltage-sensitive by resistors paralleling LEDs.Gate circuit using section of 7400 provides triggering when desired. Vohage-sensitive bargraph readouts formed by vertical columns are scanned by 7490 decade counter and 7441 decoder. Sweep rate of display is adjustable from 1 to 20 vertical columns per second with R5.-F,M Mims, Electronic Circuitbook 5: LED Projects, Howard Sams,Indianaplis,IN,1976,p 92-96.
Reprinted Url Of This Article:
http://www.seekic.com/circuit_diagram/LED_and_Light_Circuit/10O_LED_SOLID_STATE_OSClLLOSCOPE.html
Print this Page | Comments | Reading(3)
Response in 12 hours
© 2008-2012 SeekIC.com Corp.All Rights Reserved.
Code: