Published:2009/7/19 22:55:00 Author:Jessie | From:SeekIC

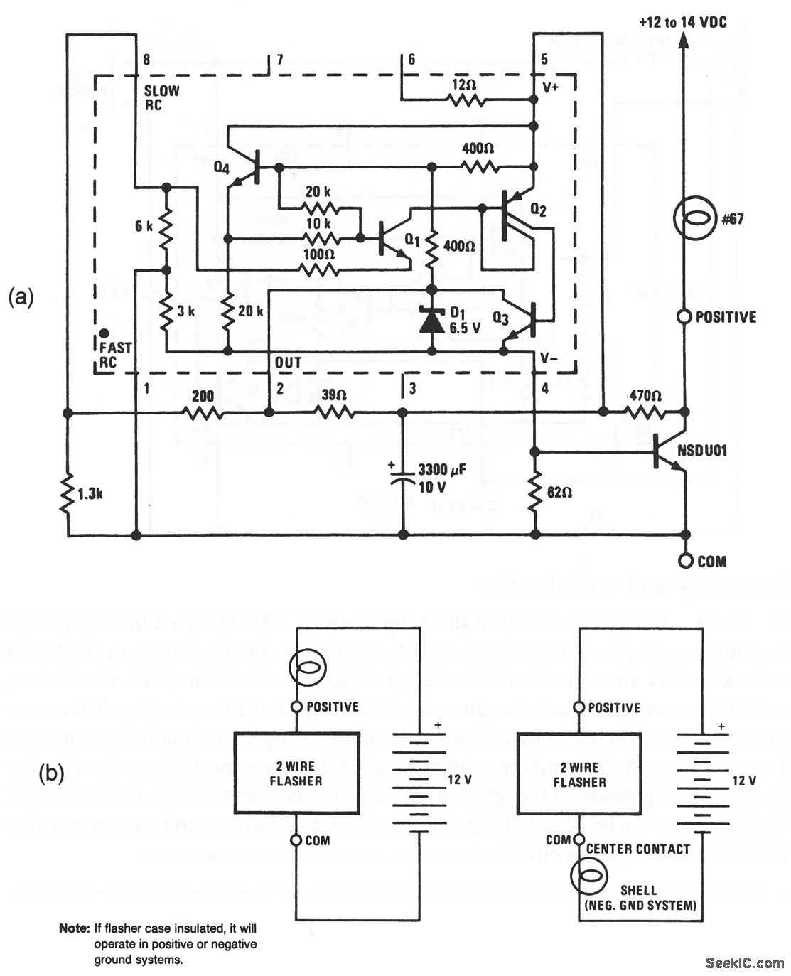
This LM3909 flasher circuit can be powered from an automotive storage battery, provides a 1-Hz flash, and can power a 600-mA lamp. A particular advantage of this circuit is that only two external wires are required (Fig. 12-50B), Also, no circuit failure can cause a battery drain greater than that of the #67 lamp.National Semiconductor, Linear Applications Handbook, 1991, p. 398.
Reprinted Url Of This Article:
http://www.seekic.com/circuit_diagram/LED_and_Light_Circuit/12_V_flasher.html
Print this Page | Comments | Reading(3)
Code: