Published:2009/7/20 0:04:00 Author:Jessie | From:SeekIC

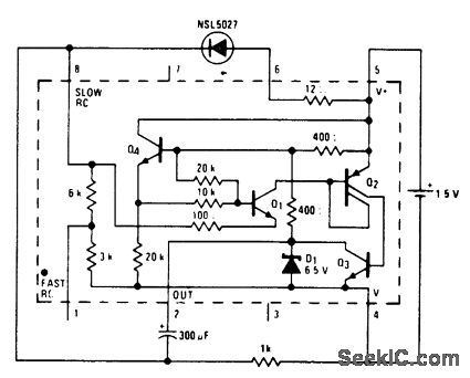
1.5-volt fast blinker using an LM3909. Flashing rate is about 3 hertz. Circuitry inside dashed lines is the LM3909 chip (courtesy National Semiconductor Corporation).
Reprinted Url Of This Article:
http://www.seekic.com/circuit_diagram/LED_and_Light_Circuit/15_volt_fast_blinker_using_an_LM3909.html
Print this Page | Comments | Reading(3)
Code: