Published:2009/7/5 23:03:00 Author:May | From:SeekIC



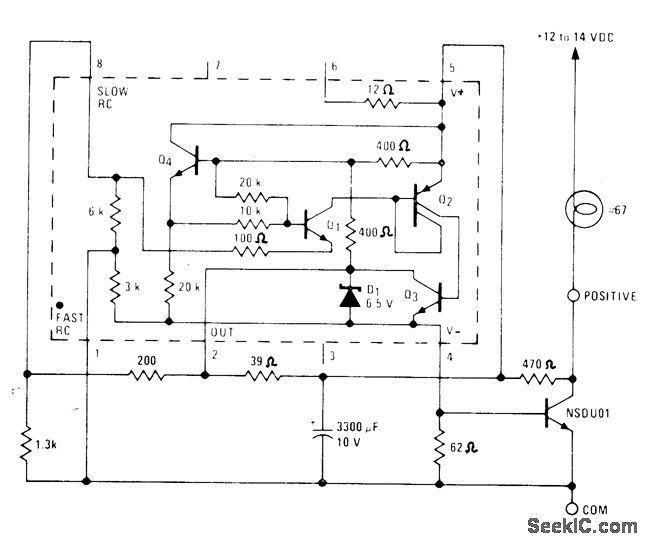
Lamp drawing nominal 600 mA is flashed at 1 Hz by National LM3909 flasher IC operating from 12-V automotive batterv. Use of 3300-μF capacitor makes flasher IC immune to supply spikes and provides means of limiting IC supply voltage to about 7 V.-P.Lefferts, Power-Miser Flasher IC Has Many Novel Applieations, EDN Magazine, March 20, 1976, p 59-66.
Reprinted Url Of This Article:
http://www.seekic.com/circuit_diagram/LED_and_Light_Circuit/1_Hz_AUTO_FLASHER.html
Print this Page | Comments | Reading(3)
Code: