Published:2009/7/19 22:49:00 Author:Jessie | From:SeekIC

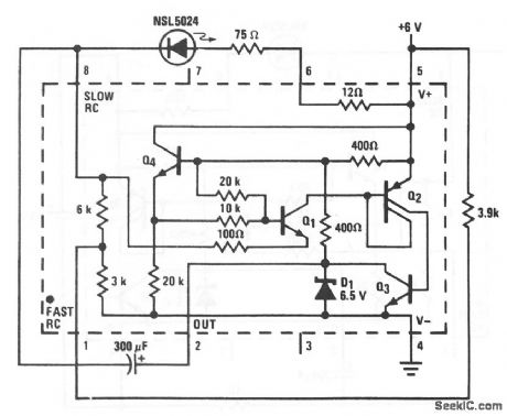
This circuit shows an LED flasher that uses an LM3909 with a 6-V supply. Notice that the circuit is similar to that of Fig. 12-43B, except that a 75-Ω resistor is required between pin 6 and the LED, a 3.9-kΩ resistor is used between pin 5 and pin 1, the 300-μF capacitor should be at least 3 V, and pin 5 receives +6V from the external source. The flashing rate remains at about 1 Hz.
Linear Applications Handbook. 1991. p 395
Reprinted Url Of This Article:
http://www.seekic.com/circuit_diagram/LED_and_Light_Circuit/6_V_flasher.html
Print this Page | Comments | Reading(3)
Code: