Published:2009/7/20 8:03:00 Author:Jessie | From:SeekIC

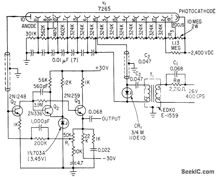
Output of star-tracking photomultiplier is converted to a-c by applying 400-cps modulating voltage to dynode 14, to make gain vary between nominal value and 1% of this in square wave fashion. Amplifier passband is then 130 to 800 cps.-E. R. Schlesinger, Aiming a 3-Ton Telescope Hanging from Balloon, Electronics, 36:6, p 47-51.
Reprinted Url Of This Article:
http://www.seekic.com/circuit_diagram/LED_and_Light_Circuit/A_C_MODULATOR_FOR_PHOTOMULTIPLIER.html
Print this Page | Comments | Reading(3)
Code: