© 2008-2012 SeekIC.com Corp.All Rights Reserved.
Published:2009/7/19 22:58:00 Author:Jessie | From:SeekIC

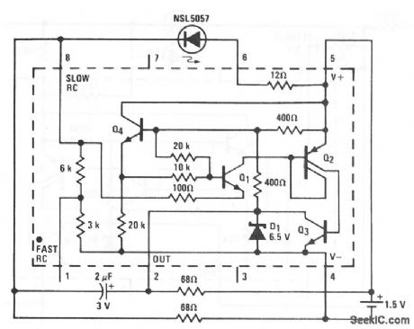
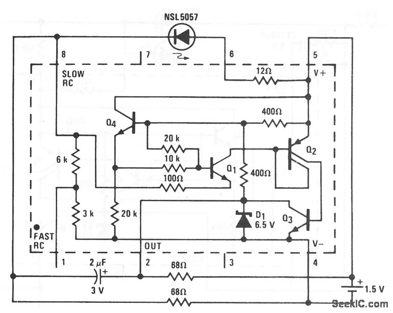
This LM3909 circuit shows a continuously appearing indicator light that is powered by 1.5 V. Duty cycle and frequency of the current pulses to the LED are increased (from that of Fig. 12-43B) until the average energy supplied provides sufficient light. At frequencies above 2 kHz, even the fastest movement of the light source or the observer's head will not produce significant flicker. This indicator draws about 12 mA from the 1.5-V battery, and is not intended as a long-life system.
Reprinted Url Of This Article:
http://www.seekic.com/circuit_diagram/LED_and_Light_Circuit/A_continuous_15_V_indicator.html
Print this Page | Comments | Reading(3)
Response in 12 hours
© 2008-2012 SeekIC.com Corp.All Rights Reserved.
Code: