Published:2012/9/11 20:58:00 Author:Ecco | Keyword: CAR, STOP, LIGHT | From:SeekIC

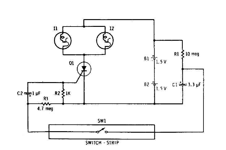
Capacitor Cl is connected continuously through the supply of 3 volts to 10 megohm resistor Rl. The capacitor is charged (relatively slowly) to 3 volts. The wink SWI is closed, it connects the charged capacitor (Cl) in series with C2 and R2. The capacitor C2 begins to charge, by placing a positive voltage during the gate of the SCR and turn it on. The two parallel self-flashing bulbs I1 and 12 on Tum. They flash on and off the SCR and the circuit is turned off until the vehicle is driven off the switch and C1 can recharge.
Reprinted Url Of This Article:
http://www.seekic.com/circuit_diagram/LED_and_Light_Circuit/CAR_STOP_LIGHT.html
Print this Page | Comments | Reading(3)
Code: