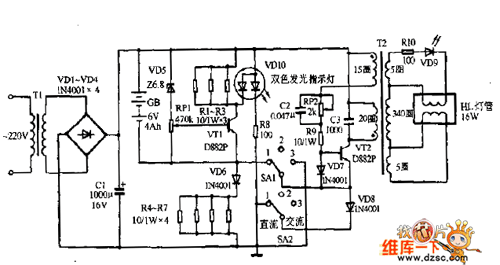
Published:2011/9/9 2:43:00 Author:Ecco | Keyword: Emergency light | From:SeekIC

Reprinted Url Of This Article:
http://www.seekic.com/circuit_diagram/LED_and_Light_Circuit/Emergency_light_circuit_diagram_01.html
Print this Page | Comments | Reading(3)
Code: