Published:2009/6/30 23:55:00 Author:May | From:SeekIC


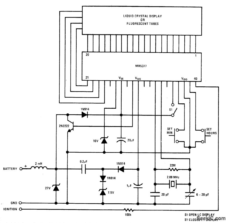
National MM5309 digital clock glves choice of 12-or 24-h displayand 50-or 60-Hz operation for drving 4-digit gas-discharge display having colon and AM/PM indications. Separate cathode driver and sepa-rate anode driver are required for each digit.- MOS/LSI Databook, National Demiconductor, Santa Clara,CA,1977,p 1-2-1-8
Reprinted Url Of This Article:
http://www.seekic.com/circuit_diagram/LED_and_Light_Circuit/GAS_DISCHARGE_DISPLA.html
Print this Page | Comments | Reading(3)
Code: