About SeekIC | Services | Payment | Advertisements service | Contact Us | Links
© 2008-2012 SeekIC.com Corp.All Rights Reserved.
Published:2011/9/6 4:02:00 Author:Lucas | Keyword: LED matrix driver | From:SeekIC

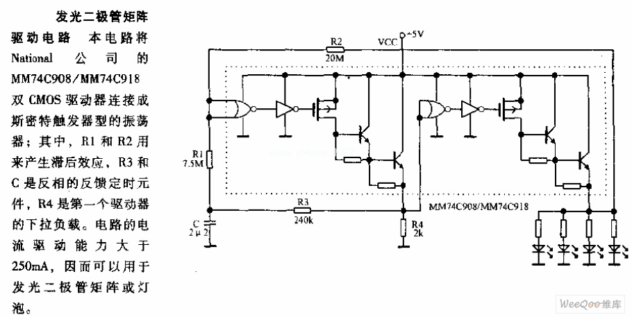
In this circuit, the National's MM74C908/MM74C918 dual CMOS driver is connected as the oscillator with Schmitt trigger type; R1, R2 are used to generate hysteresis, and R3, C are the inverted timing components, R4 is the down load of the first driver. The current-driving capability is greater than 250mA, so it can be used to the LED matrix or light bulbs.
Reprinted Url Of This Article:
http://www.seekic.com/circuit_diagram/LED_and_Light_Circuit/LED_matrix_driver_circuit_diagram.html
Print this Page | Comments | Reading(3)
Response in 12 hours
© 2008-2012 SeekIC.com Corp.All Rights Reserved.
Code: