Published:2009/7/13 11:24:00 Author:May | From:SeekIC

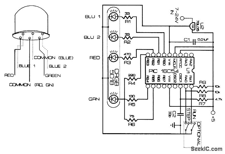
This device flashes a multicolor RGB LED in various colors, in a sequence and speed determined by the PIC 16C54 software. The LED is by Cree Electronics.
Reprinted Url Of This Article:
http://www.seekic.com/circuit_diagram/LED_and_Light_Circuit/RAINBOW_FLASHER.html
Print this Page | Comments | Reading(3)
Code: