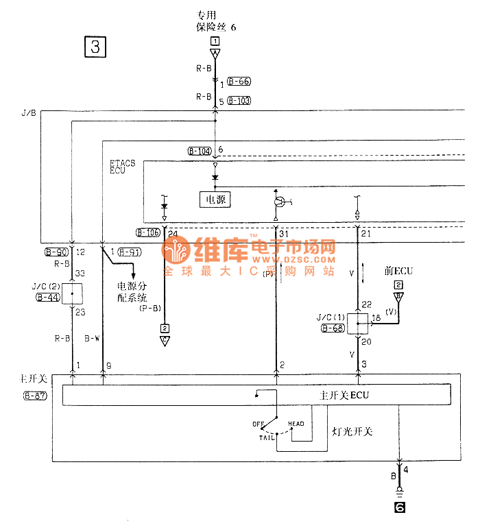
Published:2011/8/6 21:36:00 Author:leo | Keyword: Fog lamp, electric system | From:SeekIC




Reprinted Url Of This Article:
http://www.seekic.com/circuit_diagram/LED_and_Light_Circuit/Southeast_Ling_Sheng_fog_lamp_electric_systemg_circuit.html
Print this Page | Comments | Reading(3)
Code: