Published:2009/7/6 8:39:00 Author:May | From:SeekIC

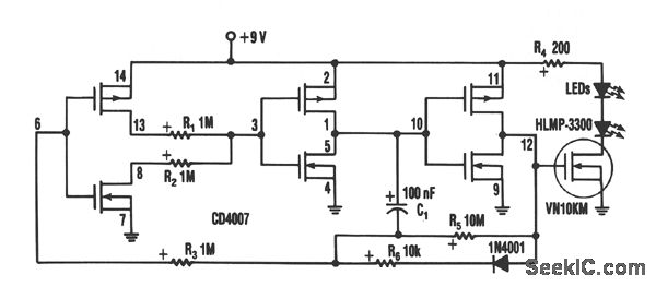
Inserting two 1-MΩ resistors, R1 and R2, in the output stage of one of the circuit's inverters limits the current needed by the oscillator to no more than a few μA. This circuit includes a CD4007 package, which has three CMOS inverters. It forms a standard three-inverter oscillator. Resistors R1 and R2, in series with separate drains on inverter pins 8 and 13, limit the oscillator's supply current. Capacitor C1 and resis-tors R5 set the off time of the oscillator, C1; R6 sets the on time. A VN10KM small-power FET, current-limited by R4, drives two HLMP-3300 LEDs. The LEDs consume about 20 mA for 1 ms. Their average current determines battery life. Since the LEDs in the circuit flash at 1 Hz, the average current drain is about 1/1000 of 20 mA, or 20 μa. A 9-V battery should last about three years at the current drain-essen-tially the shelf life of an alkaline battery.
Reprinted Url Of This Article:
http://www.seekic.com/circuit_diagram/LED_and_Light_Circuit/THREE_YEAR_LED_FLASHER.html
Print this Page | Comments | Reading(3)
Code: