Published:2009/7/15 20:35:00 Author:Jessie | From:SeekIC

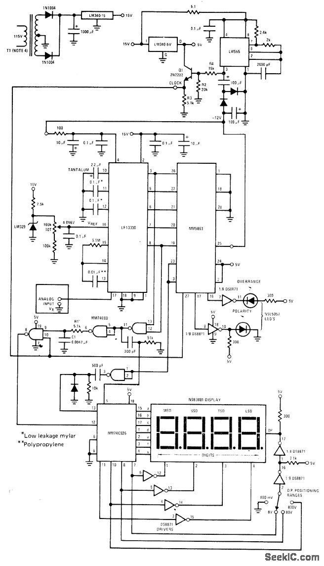
National MM5863 12-bit binary building binary block is used with LF13300 analog section of A/D converter to provide ±8191 counts on NSB3881 display MM74C926 CMOS counter is connected to count clock pulses during ramp reference cycle of LF13300. Counts are latched into display when comparator output trips and goes low Operates from single 15-V supply with aid of DC/DC converter LM555 serves as clock and generates required negative supply voltages All diodes are 1N914. -″MOS/LSI Data Databook,″National Semiconductor, Santa Clara, CA, 1977, p 5-2-5-22.
Reprinted Url Of This Article:
http://www.seekic.com/circuit_diagram/Measuring_and_Test_Circuit/3SUP3_SUP_SUB4_SUB_DIGIT_METER.html
Print this Page | Comments | Reading(3)
Code: