About SeekIC | Services | Payment | Advertisements service | Contact Us | Links
© 2008-2012 SeekIC.com Corp.All Rights Reserved.
Published:2009/7/23 21:44:00 Author:Jessie | From:SeekIC

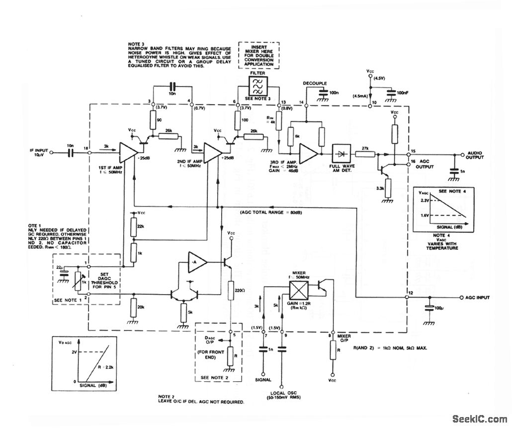
The SL6701 shown is a single- or double-conversion IF amplifier anddetector for AM-radio applications. Normally,the SL6701 is fed with a first IFsignal of 10.7 or 21.4 MHz There is amixerforconversion to the firstorsecond IF,a detector, and an AGC generator with optional delayed output.
Reprinted Url Of This Article:
http://www.seekic.com/circuit_diagram/Measuring_and_Test_Circuit/AM_IF_and_detector.html
Print this Page | Comments | Reading(3)
Response in 12 hours
© 2008-2012 SeekIC.com Corp.All Rights Reserved.
Code: