Published:2009/7/3 1:47:00 Author:May | From:SeekIC

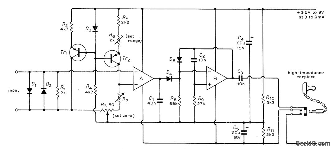
Converts DC input voltage in range of 0-100mV into audible indication that is produced at instant when measured voltage exceeds reference voltage as set by decade switches of R7. Blind person can then read Braille markings at switch settings to get input voltage. Opamp B is connected as free-running MVBR that generates AF signal for earpiece. Use germanium transistors such as OC45 or OC71. Opamps are Motorola 1435.Use silicon diodes such as 1N914,BA100、or OA200 R7 can alternatively be wirewoundpot,-R.S. Maddevel.Meterfor Blind Students,Wireless World.Jan.1973.p36-37.
Reprinted Url Of This Article:
http://www.seekic.com/circuit_diagram/Measuring_and_Test_Circuit/AURAL_TACTILE_METER_FOR_BLIND.html
Print this Page | Comments | Reading(3)
Code: