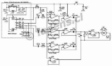
Published:2013/5/9 21:27:00 Author:muriel | Keyword: Accelerometer | From:SeekIC

Reprinted Url Of This Article:
http://www.seekic.com/circuit_diagram/Measuring_and_Test_Circuit/Accelerometer.html
Print this Page | Comments | Reading(3)
Code: