Published:2009/7/5 22:48:00 Author:May | From:SeekIC

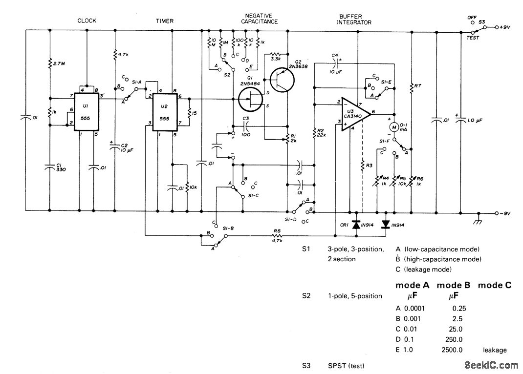
Portable instrument measures capacitance values to 2500μF and leakage current with up to 8 V applied. Timer U1 operates as clock providing about 350 negative-going pulses per second to trigger timer U2 and unclamp test capacitor so it charges through switch-selected resistor to half of supply voltage. U2 then resets, discharging capacitor through pin 7. During charge, pin 3 of U2 is high (about 8 V) and duration of high state is directly proportional to capacitance. Resulting rectangular waveform is applied to unity-gain buffer opamp U3 that feeds meter through calibrating trimpot R6. Meter deflection is proportional to average value of rectangular output waveform and is therefore proportional to capacitance. Table gives switch functions. Mode B uses larger clock timing capacitor to permit measuring larger capacitance values, for total of10 ranges Article covers construction,calibration and use.-P. H. Mathleson, Wide-Range Capacitance Meter, Ham Radio, Feb.1978,p51-53
Reprinted Url Of This Article:
http://www.seekic.com/circuit_diagram/Measuring_and_Test_Circuit/CAPACITOR_TESTER.html
Print this Page | Comments | Reading(3)
Code: