Published:2009/6/16 4:39:00 Author:May | From:SeekIC

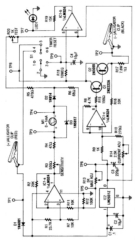
This circuit determines the cold cranking amps of a battery by firest discharging the surface charge, then checking the internal resistance. This gives a more realistic measurement than simply measuring the instantaneous drop in voltage with a load. A constant-current source draws 2.5A. Then, after one minute, a voltage drop measurement is made under load.
Reprinted Url Of This Article:
http://www.seekic.com/circuit_diagram/Measuring_and_Test_Circuit/CAR_BATTERY_TESTER_FOR_CRANKING_AMPS.html
Print this Page | Comments | Reading(3)
Code: