Published:2009/7/17 2:22:00 Author:Jessie | From:SeekIC

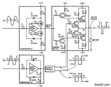
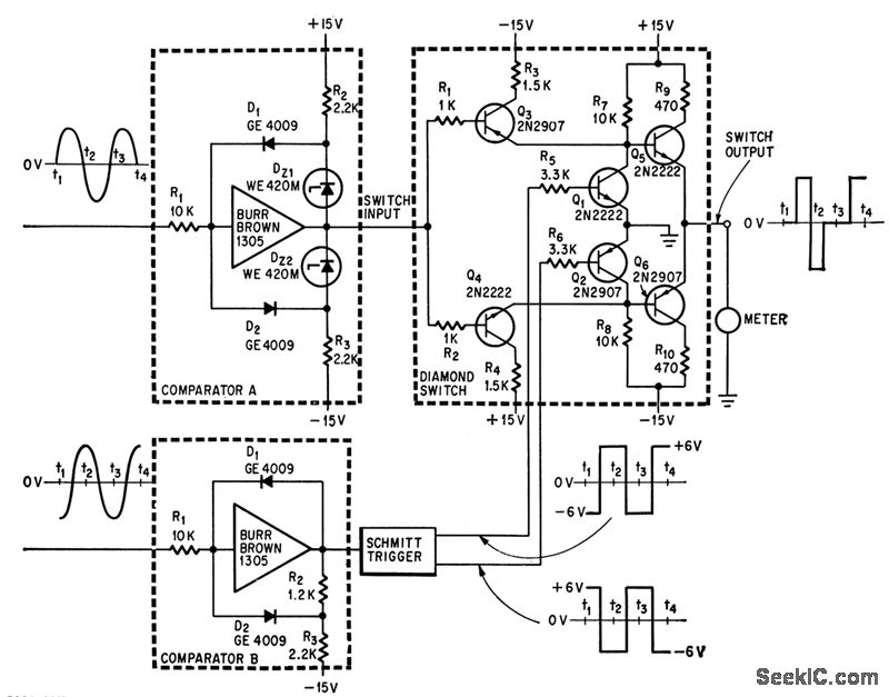
Accuracy is 1%UP to 2,000 cps. Used in computers and for high-speed analog instrumentation. Zero-center d-c ammeter indicates negative value for zero phase shift, zero for 90° phase shift,and some maximum value for 180° phase shift.-H. R. Deveraux, Diamond Circuit Measures Phase Shill,Electronics,37:25,p 74-75.
Reprinted Url Of This Article:
http://www.seekic.com/circuit_diagram/Measuring_and_Test_Circuit/DIAMOND_CIRCUIT_MEASURES_A_F_PHASE_SHIFT.html
Print this Page | Comments | Reading(3)
Code: