Published:2009/7/10 3:37:00 Author:May | From:SeekIC

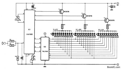
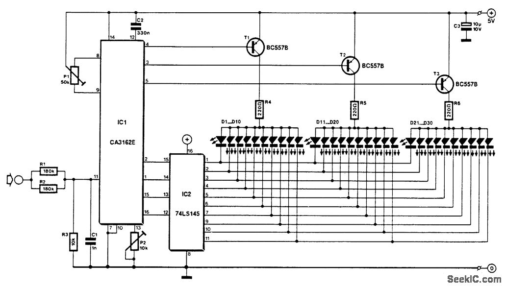
The voltage to be measured is digitized in an analog-to-digital (A/D) converter and then displayed in three decimal digits. The display consists of three groups of 10 LEDs. The meter can only be used for measuring direct voltages.
The A/D converter is based on CA3162, which can process direct voltage up to 999 mV (1-V full-scale deflection-FSD). The FSD is extended to 10 V with the aid of potential divider R1/R2/R3. Other ranges are possible by altering the values of the resistors.
The measured value is read from three bars of LEDs: the first one of these, D1 through D10, shows units; the second, D11 through D20 tens; and the third, D21 through D30, hundreds.
The circuit is nulled with P1 when the input is open. Zero here means that diodes D1 D11, and D21, light. Diodes D10, D20, and D30, represent the figure 9. Next, a known voltage is applied to the input and P2 is adjusted until the LEDs read the correct value. When the input voltage is too high, the display goes out. When the input is negative, the unit LEDs do not light. Notice that variations in the supply voltage affect the measurement adversely.
Reprinted Url Of This Article:
http://www.seekic.com/circuit_diagram/Measuring_and_Test_Circuit/DIGTAL_LED_VOLTMETER.html
Print this Page | Comments | Reading(3)
Code: