Published:2011/6/9 3:52:00 Author:Vicky | Keyword: Digital Photoelectric Counter, | From:SeekIC


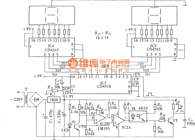
Some digital electronic counters adopt mechanical trigger, and some adopt non-contact trigger of electronic sensor; photoelectric sensor, belonging to the latter, is a non-contact electronic sensor. Photoelectric electronic counter made of photoelectric sensor is shown in the following picture. When used to counting the products in producing streamlines in the factory, this kind of counter has irreplaceable strong point. In this case, the photoelectric triggering electronic counter has only two digits, but it can expand to four digits and even more via cascading.
Reprinted Url Of This Article:
http://www.seekic.com/circuit_diagram/Measuring_and_Test_Circuit/Digital_Photoelectric_Counter_Circuit_Diagram.html
Print this Page | Comments | Reading(3)
Code: