About SeekIC | Services | Payment | Advertisements service | Contact Us | Links
© 2008-2012 SeekIC.com Corp.All Rights Reserved.
Published:2012/8/15 2:18:00 Author:Ecco | Keyword: Highly sensitive , electrostatic detector | From:SeekIC

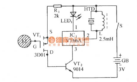
The circuit is composed of electrostatic induction electronic switch and transistor music IC sound circuit. It can be used to detect the exist of electrostatic field in engine room or around and discharge the static on computer or chip. The detection is accurate, and the circuit is compact and has highly practical value.
Reprinted Url Of This Article:
http://www.seekic.com/circuit_diagram/Measuring_and_Test_Circuit/Highly_sensitive_electrostatic_detector_circuit.html
Print this Page | Comments | Reading(3)
Response in 12 hours
© 2008-2012 SeekIC.com Corp.All Rights Reserved.
Code: