Published:2009/6/30 23:30:00 Author:May | From:SeekIC


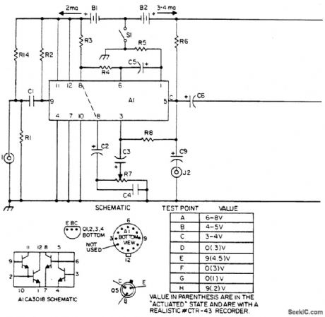
The laser light detector utilizes a sensitive photo transistor (Q5) placed at the focal point of a lens (LE2). The output of Q5 is fed to a sensitive amplifier consisting of array (A1) and is biased via the voltage divider consisting of R14 and R1. The base is not used.Q5 is capacitively coupled to a Darlington pair for impedance transforming and is further fed to a capacitively coupled cascaded pair of common-emitter amplifiers for further signal amplification. Sensitivity control (R7) controls base drive to the final transistor of the array and hence controls overall system sensitivity. Output of the amplifier array is capacitively coupled to a one-shot consisting of Q1 and 6|2 in turn integrating the output pulses of Q2 onto capacitor C8 through Dl. This dc level now drives relay drivers 6)3 and 6)4 activating K1 along with energizing indicator D3, consequently controlling the desired external circuitry. The contacts of K1 are in series with low ohm resistor R13 to prevent failure when switching capacitive loads. J2 allows listening to the intercepted light beam via headsets. This is especially useful when working with pulsed light sources such as GaAs lasers or any other varying periodic light source.
Reprinted Url Of This Article:
http://www.seekic.com/circuit_diagram/Measuring_and_Test_Circuit/LASER_LIGHT_DETECTOR.html
Print this Page | Comments | Reading(3)
Code: