Published:2012/9/3 3:12:00 Author:Ecco | Keyword: Logarithmic, Light Intensity Meter, Photography | From:SeekIC

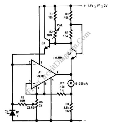
Using LM10 amplifier and voltage reference, a light intensity meter featured with five decades dynamic range (which is suitable for photographic application) can be built. Please note that the linear to log conversion is not temperature compensated, and can make 40% error (a half stop in photography) at the worst point of conversion slope at ±18°C temperature drift. It should be noted that silicon photodiode is sensitive to near-infrared wavelength, while ordinary films are not. Filtering out the infrared using infrared-stop filter or using blue-enhanced photodiode will improve the performance.(Source: freecircuitdiagram)
Reprinted Url Of This Article:
http://www.seekic.com/circuit_diagram/Measuring_and_Test_Circuit/Logarithmic_Light_Intensity_Meter_for_Photography.html
Print this Page | Comments | Reading(3)
Code: