Published:2009/7/11 0:48:00 Author:May | From:SeekIC

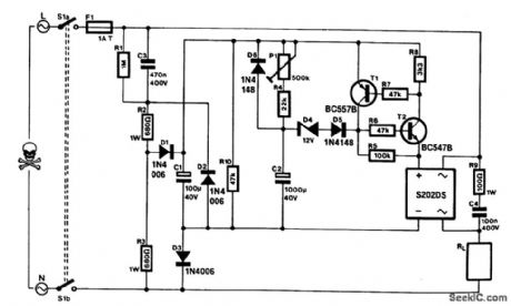
This timer can be inserted in a power line to provide a controllable delay before a load is energized. The mains voltage is reduced'by C3 and rectified to give about 30 V across C1. This potential charges C2 slowly via R4/P1. When UC2 reaches about 14 V, electronic switch T1/T2 actuates a solid-state relay (a Sharp S202DS). When the mains voltage is removed, C2 discharges rapidly via D6 and R10. The delay extends from 15 s (P1 set to minimum resistance) to 5 min (P1 set to maximum resistance).The solid-state relay needs cooling in accordance with the current drawn by the load: at up to 1 A, no heatsink is required; at 1 to 3 A (max), a 5 x 5 cm heatsink is advisable.During the building of the circuit, consideration must be given to safety because many parts will be at mains potential. For instance, fitting the unit in an ABS or other man-made fiber enclosure is a must. If a potentiometer is used for P1, its spindle should be insulated. If a preset is used, it must not be accessible through a hole in the enclosure.Switch S1 is a DPST that disconnects the circuit from the mains. Nevertheless, the only way to safely work on the circuit is to unplug the mains socket and allow C3 sufficient discharge time.
Reprinted Url Of This Article:
http://www.seekic.com/circuit_diagram/Measuring_and_Test_Circuit/MAINS_POWERED_TIMER.html
Print this Page | Comments | Reading(3)
Code: