Published:2009/7/10 3:32:00 Author:May | From:SeekIC

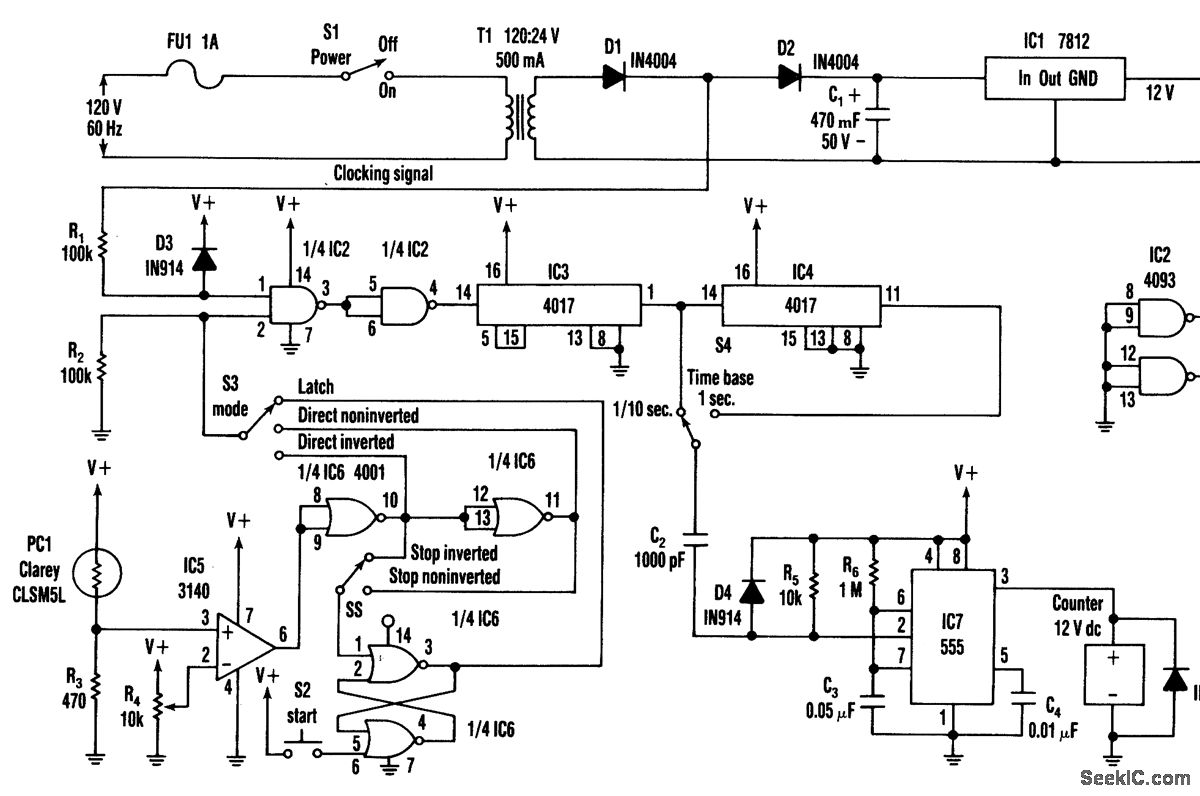
S2 is used to initiate timing. A light-to-dark or dark-to-light transition stops this timer,depending on the setting of S5. S3 offers a direct operating mode, rather than through the latch. IC3 and IC4 supply 0.1-or 1-second timing pulses. IC7 drives a time display counter, a 12-Vdc unit that draws less than 200 mA.
Reprinted Url Of This Article:
http://www.seekic.com/circuit_diagram/Measuring_and_Test_Circuit/PHOTO_EVENT_TIMER.html
Print this Page | Comments | Reading(3)
Code: