Published:2009/6/17 3:46:00 Author:May | From:SeekIC

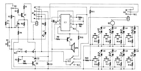
Up to eight players each have their own answer button to press, corresponding to the four Red Team and four Green Team LEDs on the master control board. As soon as the first contestant who thinks that he knows the answer presses the button, a loud tone sounds, all other contestants are locked out, and the contestant's indicator LED lights on the control board so that it's obvious who buzzed in first.
The control board also features two selectable time out periods-each adjustable from 3 to 15 seconds, setting specified time intervals in which the player must answer before the time's up! tone sounds. Eight SCRs form the heart of the circuit. The anode of each SCR has a positive (+) bias on it by way of an LED and a negative (-) bias on each cathode. As soon as a contestant depresses his or her switch button (S4 through S11), a positive bias is applied to the respective SCR gate. That bias latches the contestant's SCR on, which in tum lights up the appropriate LED on the master control board. At the same tirne, the activity of the SCR latching on turns on the answer buzzer (BZ) and locks out all other contestants. The lockout occurs because relay K2 contacts operate to remove the availability of a bias voltage to the gate of the other SCRs.
The other circuitry consists of a timer circuit and a time's-up tone-generating circuit. The timer circuit consists of transistor Q1, capacitor C1, resistors R1 through R3, and trimmer resistors P1 and P2. Depending on the adjustment of the trimmer resistors and selection switch S3, a specific time period can be set. The time's-up tone-generating circuit is made up of IC1, transistors Q2 and Q3, and the associated resistors and capacitors. The on time of the tone can be set by P3. Relay K1, which is operated by the timer circuit, serves to reset the entire unit for the next question.
Reprinted Url Of This Article:
http://www.seekic.com/circuit_diagram/Measuring_and_Test_Circuit/QUIZ_MASTER.html
Print this Page | Comments | Reading(3)
Code: