Published:2011/6/26 1:03:00 Author:Vicky | Keyword: Ten-Channel Temperature Patrol Detecting | From:SeekIC

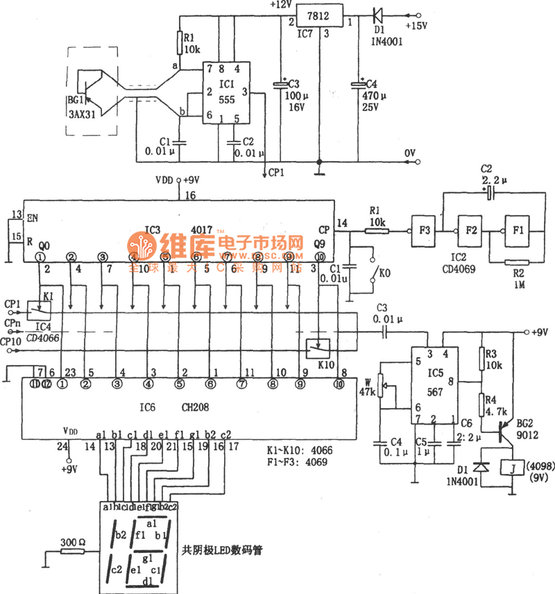
Temperature Sensor adopts 3AX31 and is in the form of diode. When the temperature changes, the resistance K presents linear variation.
Oscillator is composed of IC1 (555), rce, R1, and C1 etc. The frequency is: f=1.44/(R1+2rce)C1. Therefore, the rce presents linear variation with the changing of temperature, and f also varies proportionally to realize the conversion of temperature and frequency. If ten spots are to be tested, then 10 temperature-frequency converters are needed.
In the circuit, IC2 adopts hex inverter CD4069, and F1,F2,F3 make up trigger generator of 0.2 Hz, that is to send a count pulse CP to the count circuit IC3 every 5 seconds.
Reprinted Url Of This Article:
http://www.seekic.com/circuit_diagram/Measuring_and_Test_Circuit/Ten_Channel_Temperature_Patrol_Detecting_Circuit_Diagram.html
Print this Page | Comments | Reading(3)
Code: