Published:2011/5/26 22:17:00 Author:Borg | Keyword: micro-resistance, test circuit | From:SeekIC

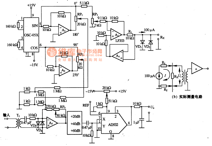
Micro-resistance is tested in the method of 4-terminal measure, i.e the tested resistance Rx is imposed with a AC stable current with the frequency of 1KHZ, the stable current only flow through Rx and it's irrelevant to the cables and touching resistance. Then the voltage between the two terminals of Rx reduces by Ui, which is tested by the sensor so that we know the resistance. The figure (a) is a actual test circuit. OSC-O5X is the 2-phase oscillator of 1KHZX, i.e a oscillator whose phase difference is 90°. The output signal is magnified by A1 and A2, then they are sent out in 4 phases of 0°,90°,180°and 270°.
Reprinted Url Of This Article:
http://www.seekic.com/circuit_diagram/Measuring_and_Test_Circuit/The_micro_resistance_test_circuit.html
Print this Page | Comments | Reading(3)
Code: