Published:2009/7/7 22:58:00 Author:May | From:SeekIC



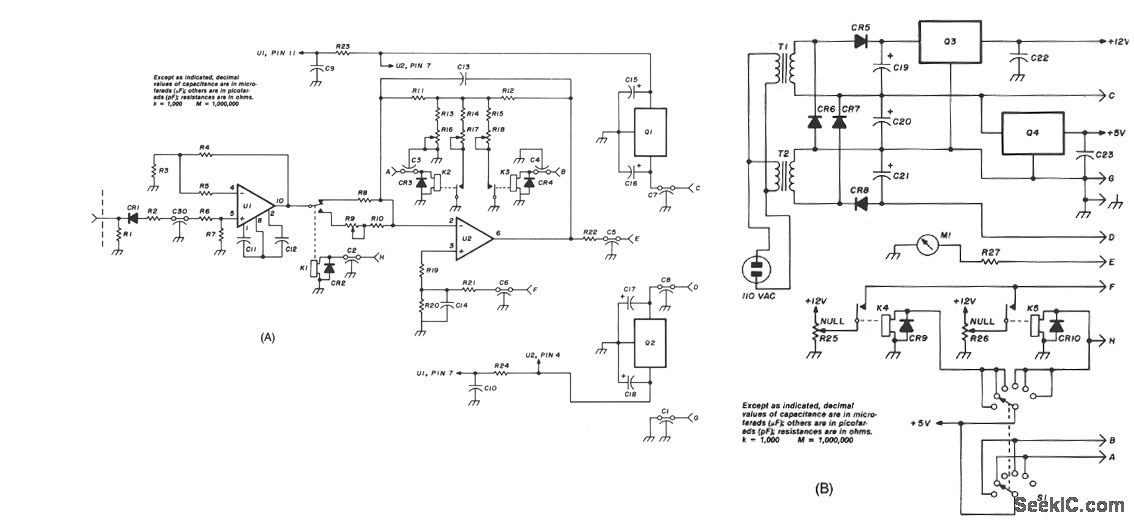
The Hewlett-Packard HSCH-3486 zero-bias Schottky diode is used as the detector.To avoid using a modulation method of detection,a chopper-stabilized op amp is used.The chopper op amp basically converts the mput dc voltage to ac,amplifiesit,and converts it back to dc.Amplifying the dc output from the detector 150 times with a chopper opamp puts the signal at a level that simpler op amps,such as the LM11,can handle, Offset voltages hthe amplifier are nulled with two pots one for the lower three ranges.
Reprinted Url Of This Article:
http://www.seekic.com/circuit_diagram/Measuring_and_Test_Circuit/WIDE_RANGE_RF_POWER_METER.html
Print this Page | Comments | Reading(3)
Code: