Published:2009/7/16 22:28:00 Author:Jessie | From:SeekIC

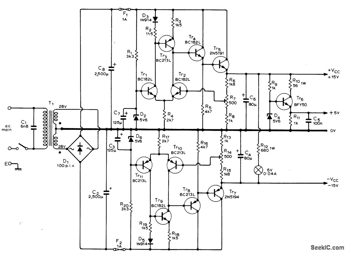
Provides highly stabilized voltages, required by elaborate sound synthesizer developed for generating wide variety of musical and other sounds. Circuit has additional 5-V output Tr6 requires heatsink dissipating 0.6 W, while heatsinks for Tr5 and Tr7 must each dissipate 14 W. Bridge rectifier is rated 100 V inverse peak at 2 A. Three-part article gives all circuits used in synthesizer.-T. Orr and D. W. Thomas, Electronic Sound Synthesizer, Wireless World, Part 3-Oct. 1973, p 485-490 (Part 1-Aug. 1973, p 366-372; Part 2 Sept.1973, p 429-434).
Reprinted Url Of This Article:
http://www.seekic.com/circuit_diagram/Power_Supply_Circuit/±15_V_FOR_SOUND_SYNTHESIZER.html
Print this Page | Comments | Reading(3)
Code: