Published:2009/6/22 23:07:00 Author:May | From:SeekIC

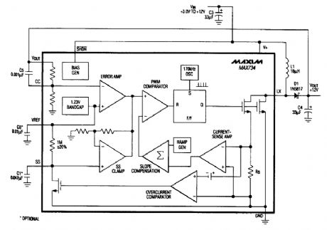
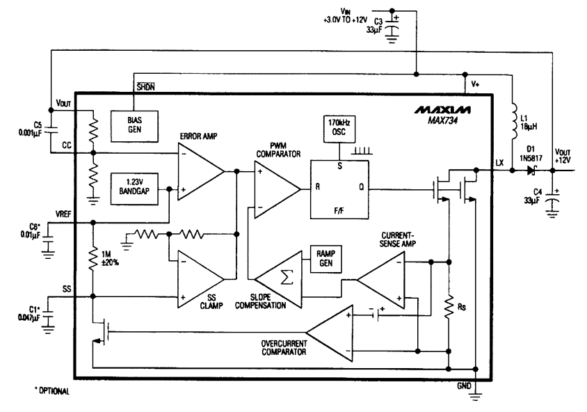
The MAX734 can deliver up to 120 mA @12 V from a +5-V supply, using few external compo-nents. This supply can also be used for other applications than memory programming. A logic level is used for shutdown. Efficiency is about 85%.
Reprinted Url Of This Article:
http://www.seekic.com/circuit_diagram/Power_Supply_Circuit/+12_V_FLASH_MEMORY_PROGRAMMING_SUPPLY.html
Print this Page | Comments | Reading(3)
Code: