Published:2009/7/9 2:51:00 Author:May | From:SeekIC

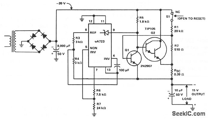
The supply receives -20 V from the rectifter/ftlter which is fed to the collector of the Darlington pnp pass transistor, a TIP105. The base drive to the TIP105 is supplied through resistor R5. The base of the TIP105 is driven from VZ terminal at pin 9, which is the anode of a 6.2-V zener diode that connects to the emitter of the μA723 output control transistor. The method of providing the positive feedback required for foldback action is shown. This technique introduces positive feedback by increased current flow through resistors R1 and R2 under short-circuit conditions. This forward biases the base-emitter junction of the 2N2907 sensing transistor, which reduces base drive to the TIP105.
Reprinted Url Of This Article:
http://www.seekic.com/circuit_diagram/Power_Supply_Circuit/-15_V_1_A_REGULATED_POWER_SUPPLY.html
Print this Page | Comments | Reading(3)
Code: