Published:2009/7/17 2:36:00 Author:Jessie | From:SeekIC

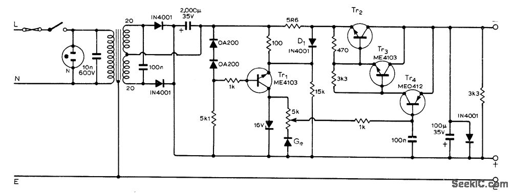
Provides up to 175 mA with ripple less than 1 mV. Choose Tr2 to handle load current. Current limiting is provided by 5.6-ohm (5R6) resistor and D1;when resistor drop exceeds about 1.2 V, current source Tr1 produces less current and output voltage is reduced.-J. A. Roberts, Bench Power Supply, Wireless World, May 1973, p 253.
Reprinted Url Of This Article:
http://www.seekic.com/circuit_diagram/Power_Supply_Circuit/0_15_V_BENCH_SUPPLY.html
Print this Page | Comments | Reading(3)
Code: