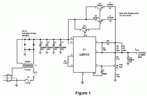
Published:2013/7/17 21:58:00 Author:muriel | Keyword: 10 Amp , 13.8 Volt, Power Supply | From:SeekIC

Reprinted Url Of This Article:
http://www.seekic.com/circuit_diagram/Power_Supply_Circuit/10_Amp_138_Volt_Power_Supply.html
Print this Page | Comments | Reading(3)
Code: