Published:2009/7/24 4:52:00 Author:Jessie | From:SeekIC

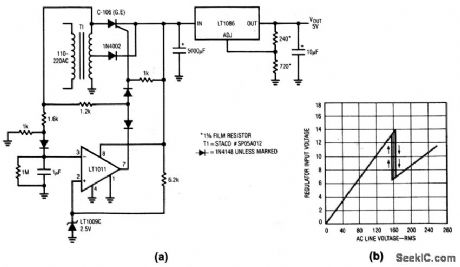
This circuit allows a voltage-regulator to operate on a 110- or 220-V line without having to switch transformer windings. When T1 is driven from 110 V, the LT1011 output goes high and allows the SCR to receive gate bias through the 1.2-kΩ resistor. The 1N4002 is off. T1 output is rectified by the SCR and the regulator sees about 8.5 V at the input. If T1 is plugged into 220 V, the inverting input at the LT1011 is driven beyond 2.5 V, and pin 7 clamps low. This steers the SCR gate bias to ground through the LT1011. The diodes at the LT1011 output prevents reverse voltages from reaching the SCR or the LT1011 output. The SCR goes off and the 1N4002 sources current to the regulator from the T1 center tap. Although the T1 input voltage has doubled, the T1 output is cut in half and regulator power dissipation remains the same. Figure 9-14B shows ac line input versus regulator input-voltage transfer. The switch to center-tap drive occurs midway between 110 and 220 V.
Reprinted Url Of This Article:
http://www.seekic.com/circuit_diagram/Power_Supply_Circuit/110__to_220_V_regulation_without_switching.html
Print this Page | Comments | Reading(3)
Code: