Published:2009/7/17 5:32:00 Author:Jessie | From:SeekIC

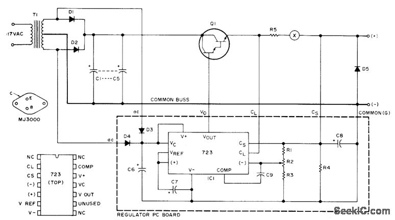
Uses MJ3000 Darlington power device as pass element providing gain of 1000 at 5 A. Output is set to current-limit at 6.5 A. Fuse at X is desirable. Values: R1 is 1.8 K; R2 is 2.5K trimpot; R3 is 2.7K; R4 is 1.5K; R5 is 0.1 ohm at 5 W; C1-C5 are 4000 μF each at 20 V; C6 is 250 μF at 25 V; C7-C8 are1.2 μF at 35 V; C9 is 220 pF; Dl-D2 are MR1120 or equivalent rated 6 A; D3-D4 are 1N4607 or equivalent; D5 is 1N4002 or equivalent; and T1 is 24-28 V CT secondary at 4 A. Article gives design procedure for increasing regulated output to as much as 100 A.-C. Anderton, A Hefty 12 Volt Supply, 73 Magazine. May 1975, p 85-87.
Reprinted Url Of This Article:
http://www.seekic.com/circuit_diagram/Power_Supply_Circuit/12_V_AT_5A.html
Print this Page | Comments | Reading(3)
Code: