Published:2009/6/29 23:02:00 Author:May | From:SeekIC

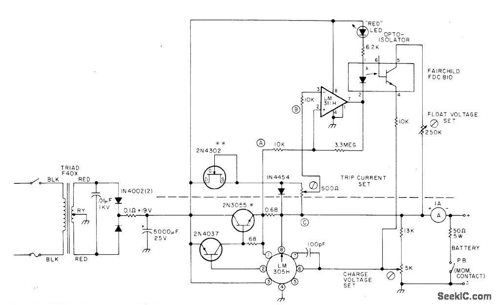
Designed to charge 12-V 3-Ah gelled-electrolyte battery such as Elpower EP1230A at maximum of 0.45 A until battery reaches 14 V, then at constant voltage until charge current drops to 0.04 A. Charger is then automatically switched to float status that maintains 2.2 V per cell or 13.2 V for battery. Circuit is constant-voltage regulator with current limiting as designed around National LM305H, with PNP/NPN transistor pair to increase current capability. Circuit above dashed line is added to standard regulator to meet special charging requirement. Article covers operation and use of circuit in detail.-H.Olson, Battery Chargers Exposed, 73 Magazine Nov.1976, p 98-100 and 102-104.
Reprinted Url Of This Article:
http://www.seekic.com/circuit_diagram/Power_Supply_Circuit/12_V_FOR_GELLED_ELECTROLYTE.html
Print this Page | Comments | Reading(3)
Code: