Published:2009/7/24 3:50:00 Author:Jessie | From:SeekIC

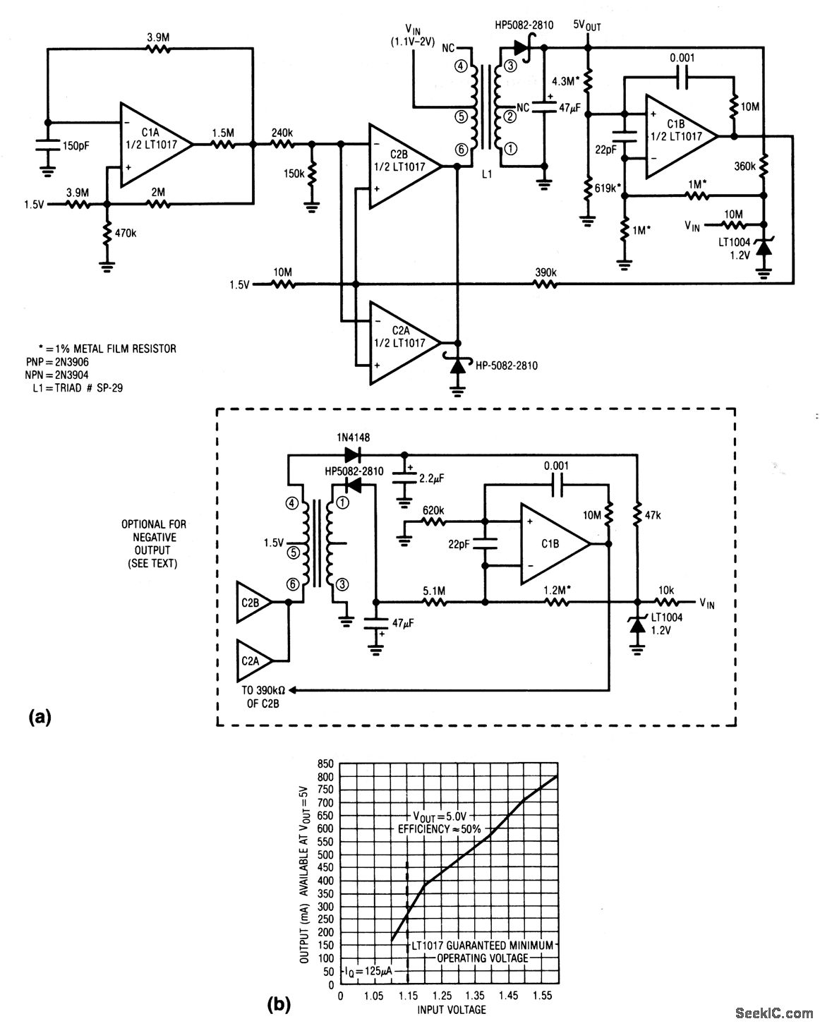
This circuit converts a single 1.5-V cell to a 5-V output with only 125 μA of quiescent current. Figure 8-47B shows a plot of output current versus input voltage. The optional connection (shown in dashed lines) uses the floating secondary of the transformer to produce a -5-V output.
Reprinted Url Of This Article:
http://www.seekic.com/circuit_diagram/Power_Supply_Circuit/15__to_5_V_converter_with_800_μA_output.html
Print this Page | Comments | Reading(3)
Code: