Published:2009/7/24 1:51:00 Author:Jessie | From:SeekIC

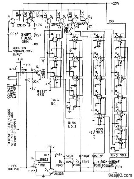
Uses unique magnetic shift register in which elements are connected in rings, with output of first element connected to input of first. Each ring has own driver, all operated from same 400-cps pulse generator.-J. H. Porter, Miniaturized Autopilot System for Missiles, Electronics, 33:43, p 60-64.
Reprinted Url Of This Article:
http://www.seekic.com/circuit_diagram/Power_Supply_Circuit/1_PPS_CLOCK_GENERATOR.html
Print this Page | Comments | Reading(3)
Code: