Published:2011/4/29 3:37:00 Author:Ecco | Keyword: 20A, 13.8V, power supply, shematic diagram | From:SeekIC

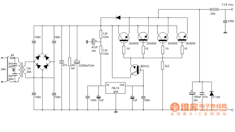
20A, 13.8V power supply shematic diagram is shown as the chart.
Reprinted Url Of This Article:
http://www.seekic.com/circuit_diagram/Power_Supply_Circuit/20A_138V_power_supply_shematic_diagram.html
Print this Page | Comments | Reading(3)
Code: