Published:2009/7/17 3:40:00 Author:Jessie | From:SeekIC

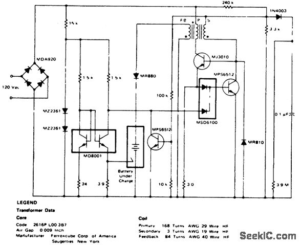
25 kHz nicad battery charger with third-electrode sensing(courtesy Motorola semiconductor Products Inc.).
Reprinted Url Of This Article:
http://www.seekic.com/circuit_diagram/Power_Supply_Circuit/25_kHz_nicad_battery_charger_with_third_electrode_sensing.html
Print this Page | Comments | Reading(3)
Code: