Published:2009/7/12 23:02:00 Author:May | From:SeekIC

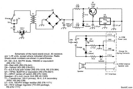
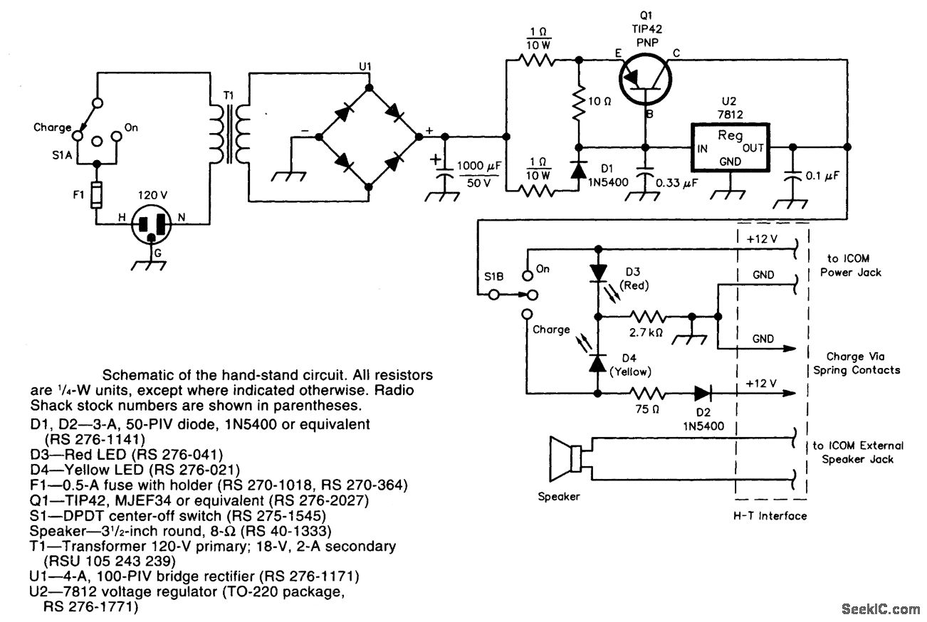
This device mates with a small handie-talkie (HT) and provides power and speaker interface as well as charging capability. It was designed for an Icom 02-AT, but can be adapted for other HTs as well.
Reprinted Url Of This Article:
http://www.seekic.com/circuit_diagram/Power_Supply_Circuit/2_m_HT_BASE_STATION_ADAPTER.html
Print this Page | Comments | Reading(3)
Code: