Published:2014/3/17 20:59:00 Author:lynne | Keyword: 3844 switching power supply circuit, | From:SeekIC

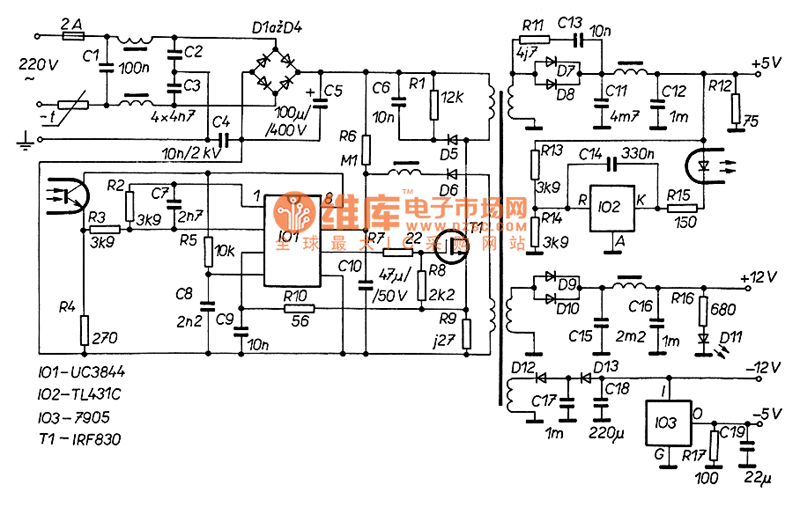
3844 switching power supply circuit shown as follow:
Reprinted Url Of This Article:
http://www.seekic.com/circuit_diagram/Power_Supply_Circuit/3844_switching_power_supply_circuit.html
Print this Page | Comments | Reading(3)
Code: