Published:2009/7/25 1:30:00 Author:Jessie | From:SeekIC

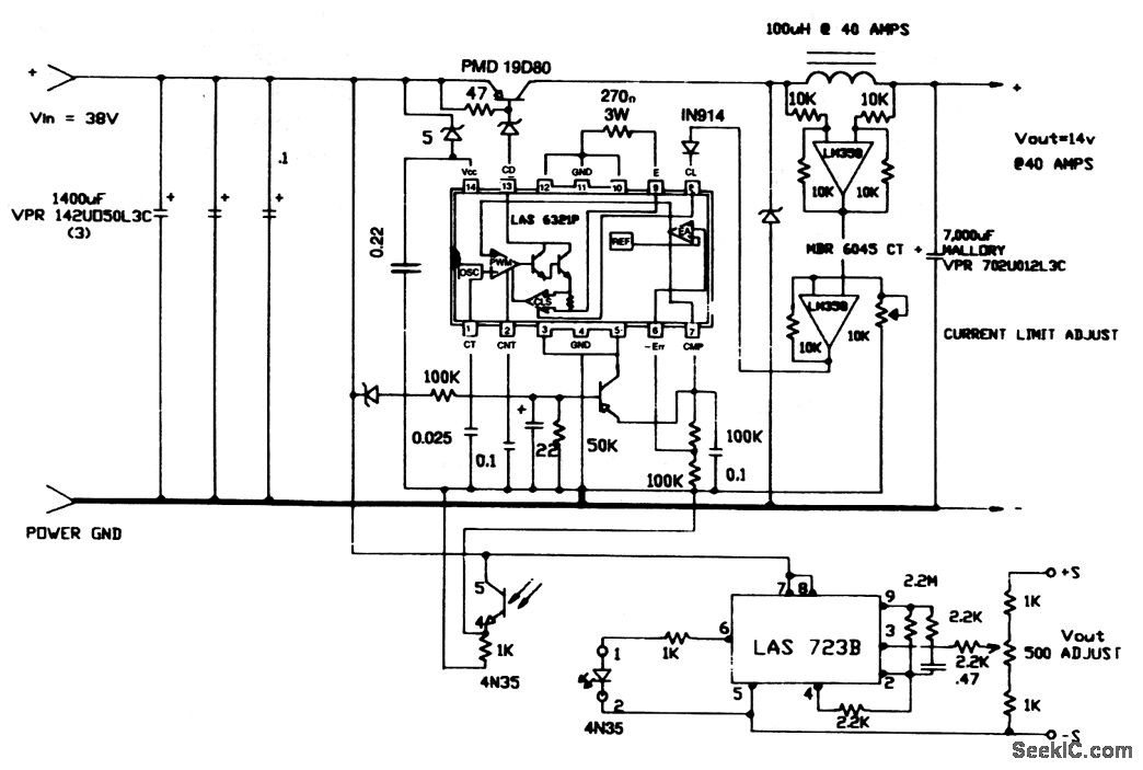
This circuit provides both an adjustable output voltage and an adjustable currentlimit.
Reprinted Url Of This Article:
http://www.seekic.com/circuit_diagram/Power_Supply_Circuit/38__to_14_V_at_40_A_converter.html
Print this Page | Comments | Reading(3)
Code: