Published:2009/7/24 23:30:00 Author:Jessie | From:SeekIC

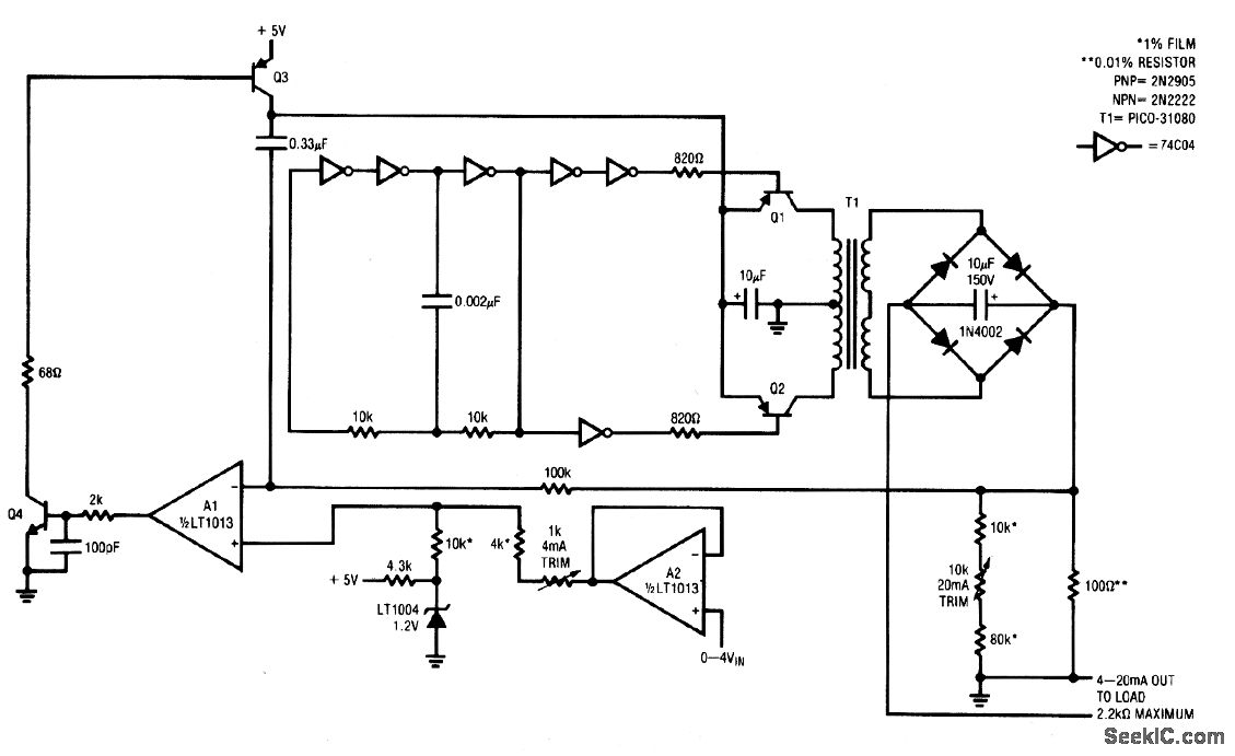
This circuit transmits an industry standard 4-20 mA current loop signal to valves and other actuators. The 5-V circuit uses a servo-controlled dc/dc converter to generate the compliance voltage necessary for loop-current requirements (the circuit will drive 4 to 20 mA into loads as high as 2.2 kΩ, or 44-V compliance, and is inherently short-circuit protected). To calibrate, short the output, apply 0 V to the input, and adjust the 4-mA trim for 0.3996 V across the 100-Ω resistor. Next, increase the input to 4.000V and trim the 20-mA adjustment for 1.998 V across the 100-Ωresistor. Repeat this procedure until both points are fixed. The gain-trim network shunting the 100-Ω resistor requires the odd voltage-trim target values (1.998 and 0.3996). However, the output current swings between 4.000 and 20.00 mA, when the input voltage is varied between 0 V and 4V.
Reprinted Url Of This Article:
http://www.seekic.com/circuit_diagram/Power_Supply_Circuit/4__to_20_mA_current_loop_transmitter.html
Print this Page | Comments | Reading(3)
Code: